Unterstützung und Beratung unter: +49 7034 9929 48 Mo-Fr, 09:00 - 17:00 Uhr
Oder über unser Kontaktformular.
- Schnell und unkompliziert
- Fachkompetente Beratung für Ihren professionellen kältetechnischen Bedarf
- Top Preise für Premium-Qualität
- Deutscher Maschinenbauer mit eigener Fertigung und mehr als 30 Jahren Erfahrung in der Branche
LAE Leistungsmodul BIT25B1S2E-B (incl. 2x Fühler) BIT25
89,00 €
Nicht mehr verfügbar
Produktinformationen "LAE Leistungsmodul BIT25B1S2E-B (incl. 2x Fühler) BIT25"
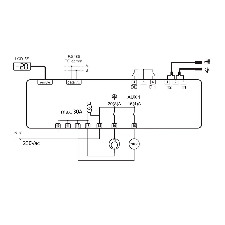
Der BITB1S2E-B ist ein Universal - Kühlstellenregler für den Plus- sowie Tiefkühlbereich in Splitbauweise. Die Besonderheit liegt im multifunktionalen Einsatzgebiet dieser Steuerung.
EIGENSCHAFTEN:
· 2 Relais mit Schaltleistung von 16 bzw 20A
· AUX - Ausgänge mit 6 verschiedenen Betriebsmodi
· 2 digitale Eingänge mit frei defi nierbaren Funktionen wie:
- Türkontakt
- Alarm
- Fernabtaustart
- Umschaltung der Parametergruppen (ECO - Modus)
- Anschluss eines dritten Fühlers (Anzeigefühler)
- Sollwertverstellung über externes Potentiometer
· Licht- und Stand by Ansteuerung über M bzw. EIN / AUS Taste
· RS485 Schnittstelle zur Einbindung in Überwachungssysteme
VORTEILE
· Multifunktionaler Einsatz im NK sowie TK Bereich
· Stand Alone Betrieb ohne Anzeige möglich
· externe Sollwertverstellung über Potentiometer möglich
ANWENDUNGSBEREICHE
· Getränkekühlschränke
· steckerfertige Vitrinen für Läden und Supermärkte
· Kühl- / Tiefkühlschränke
· Kühlräume
TECHNISCHE DATEN
| Fühlertyp | NTC10k |
| Fühler Lieferumfang | 2 x NTC10k |
| Messbereich Fühler | -40°C ... +105°C |
| Regelbereich Regler | -50°C ... +110°C |
| Auflösung | 0,1° |
| Eingang | DI1 + DI2 |
| Potentiometer optional | Linearpotentiometer 10kΩ |
| Klemmen | Schraub-sowie STeckklemmen |
| Relais 1 / Schließer | 20 (8)A Verdichter |
| Relais 2 / Schließer | 16 (4)A AUX 1 |
| Schnittstelle | RS485 |
| Spannungsversorgung | 230 Vac |
| Abmessungen | 86x82x44mm |
| Montage | Wandaufbau |
| Frontschutzart | IP30 |
| Zertifizierung | CE |
| Anzahl Fühlereingänge: | 2 |
|---|---|
| Anzahl digitale Eingänge: | 2 |
| Fühler_Eingänge: | 2 |
| Kaeltemittel: | R134a |
| Kompressor-Leistungsaufnahme: | 750 - 1000 W |
| Kompressor-Stromaufnahme: | 4 - 6 A |
| Leistung: | 1000 - 1500 W |
| Regler Typ: | Kühlstellenregler |
| Relais: | 2 |
| Versorgungsspannung: | 230V AC |
| möglicher Fühlertyp: | NTC 10K |
0 von 0 Bewertungen
Durchschnittliche Bewertung von 0 von 5 Sternen
Anmelden
Zubehör
Die LCD5-S Anzeige und Parametriereinheit ist das zugehörige Bedienteil (große Bauform) passend für den BIT25B1S2E-B oder BIT25B1S3E-B Splitkühlstellenregler.Eigenständig besitzt die LCD5-S Anzeige und Parametriereinheit keinerlei Funktion, erst in Verbindung mit einem passenden Regler (BIT25B1S2E-B oder BIT25B1S3E-B Splitkühlstellenregler). ANWENDUNGSBEREICHE · Getränkekühlschränke· steckerfertige Vitrinen für Läden und Supermärkte· Kühl- / Tiefkühlschränke· Kühlräume MIT IM LIEFERUMFANG:1,5m Kabel zur Verbindung mit einem BIT25B1S2E-B oder BIT25B1S3E-B Splitkühlstellenregler. TECHNISCHE DATEN Abmessungen 77x35x20mm Einbaumaß 71x29mm Frontschutzart IP55